桨叶干燥机
专题网站
江苏渊江源干燥工程有限公司旗下网站
渊江源干燥工程旗下网站联盟
江苏渊江源干燥官网
盘式干燥机专题
喷雾干燥机专题
13915095311
网站首页
关于我们
公司简介
企业文化
企业风貌
新闻中心
公司新闻
行业新闻
产品介绍
案例展示
联系我们
当前位置:
网站首页
>
新闻中心
>
公司新闻
新闻中心
news
公司新闻
行业新闻
产品中心
product display
公司新闻
节能环保政策下的理想选择——桨叶干燥机
信息来源:本站 | 发布日期: 2018-11-16 | 浏览量:
关键词:桨叶干燥机
近年来,节能环保理念盛行之风影响到各行各业。对于制药行业而言,节能环保意味着改进制药工艺,提升制药设备性能,进一步做好制药收尾工作,管理好废气、废水、废体的排放处理,达到相关的标准。其中,制药设备的好坏对制药行业具有一定的影响,尤其在节能方面。因此,打造节能环保的高性能制药设备至关重要。
以
桨叶干燥机
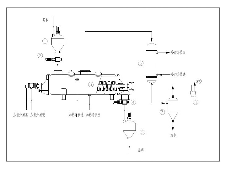
为例。它是一种在设备内部设置搅拌浆,使湿物料在桨叶的搅动下,与热载体以及热表面充分接触,从而达到干燥目的的低速搅拌干燥器,结构形式一般为卧式,双轴或四轴。市面上的干燥设备很多,其特点各异。桨叶干燥机与其他干燥机的区别在于,它为传导式节能型干燥设备,可以应用于化工、食品、石化、制药、环保等领域,对膏状、颗粒状、粉状、浆状物料间接加热或冷却,完成干燥、冷却、加热、灭菌、反应、低温燃烧等操作,在特殊的情况下也可以干燥热敏性物料及在干燥过程中回收溶剂。
那么,目前我国的桨叶干燥机有哪些特点呢?业内人士对此进行了简要的介绍:
能耗低,热效率高。由于桨叶干燥机以传导热进行干燥,所需要的能量消耗低,物料传送系统需要的功率小,电耗少,达到节能的目的。
环保,污染小。桨叶干燥机的粉尘排放符合有关要求,对有污染的物料或需回收溶剂的工况可采用闭路循环。
调控容易,适用性强。物料的温度、湿度、混合度在轴向区间的梯度很小,工艺稳定,通过调整主机转速可以^调整物料的停留时间。
物料流向单一,无返混现象。物料的干燥十分均匀,质量稳定,不需要混合。
操作简便,易清洗。据业内人士介绍,桨叶干燥机安装方便,占地面积小。且开车、停车操作非常简单,当停止进料后,传送物料的耙叶能很快地排空干燥器内的物料通过特殊的大规格检视门和视镜,并可以对设备内进行很好的清洗和观察。
操作维修费用低。员工的操作时间大大缩短,磨损量小,维护费用也很少。
转载请注明出处(节能环保政策下的理想选择——桨叶干燥机:
/companynews/422
)
上一条:
真空旋转桨式干燥器设计操作
下一条:
印染污泥,市政污泥KJG-200平方浆叶干燥机成功投产
相关文章
2023-10-11
>
桨叶干燥机内存料量很高
2023-10-09
>
桨叶干燥机的叶片怎样保持锋利
2023-10-07
>
桨叶干燥机轴承的日常维护
2023-10-03
>
桨叶干燥机保持长期清洁
2023-09-26
>
桨叶干燥机排气孔问题
2023-09-25
>
桨叶干燥机定期保养的重要性
2023-09-20
>
桨叶干燥机可调整材料停留时间
2023-09-18
>
桨叶干燥机在润滑过程中需要注意什么
2023-09-12
>
桨叶干燥机的正确操作
2023-09-11
>
桨叶干燥机的排气方法
相关产品
空心桨叶干燥机flash动画演示
桨叶干燥机工作原理及特点
空心桨叶干燥机结构图
JYG系列空心桨叶干燥机
联盟站点
主营业务
江苏渊江源干燥工程有限公司是空心桨叶干燥机专业生产厂家。本站为您提供空心桨叶干燥机的工作原理、结构图及flash动画演示。渊江源桨叶干燥机广泛应用于制药、化工、食品、饲料、农药、生物、电子等行业。公司自成立以来以优良的售前技术支持及售后跟踪服务面对每一位客户,秉承“品质优良、价格优惠、供货及时”的公司宗旨...
Top
咨询热线(TEL)
13915095311
手机访问